Is it OK to step the slab thickness over the footings to accommodate insulation between the slab and the footings?
I am building an addition on my home near Ottawa and I am adding two new sections of full-foundation on either side of the existing foundation, which has no under-slab insulation. I am adding 3 inches of insulation under the new slab, however for various reasons it is not practical to bring the 3 inches of insulation over top of the footings and right to the inside edge of the foundation wall. This leaves roughly an 8″ wide strip of uninsulated slab around the perimeter, I have 2 inches of rigid foam on the outside of the wall and over top of the outside part of the footings, but there is no insulation under the footings themselves.
The question is, would it be ok to reduce the slab thickness from 4″ to 3″ over top of the footings and extending a couple of inches beyond the edge of the footings in order to add an inch of insulation and provide a thermal break all around? Assuming that the change in slab thickness would not be an abrupt step but would rather have a 45 degree slope, would there be anything to worry about in terms of the slab cracking around the point where the thickness changes?




Replies
Chris,
Both your alternatives risk cracking the slab at the perimeter. Best practice is to have the slab several inches above the footings so it has some room to settle as the fill underneath subsides. Having an inch of foam there might even make it a bit less prone to cracking, although the slab would be thinner, but neither situation is ideal.
Thanks Malcolm. I really wanted the sub-slab insulation and I wanted to avoid having a significant step in finished floor heights. Putting the footings deeper is also problematic because there is a solid plane of clay a bit further down and we are into the water table at that point as well.
As far as settling goes, my existing foundation has the slab poured on crushed stone with no insulation which is a pretty typical construction, so would it not be the same scenario where the center part of the slab can settle relative to the perimeter over the footings? There are some minor cracks in the floor but they are randomly located as opposed to being at the edge of the footings.
If I use 1 inch of 15PSI foam over the footings and 30PSI foam everywhere else and reinforce the area over the edge of the footings with some rebar or mesh do you think that would help reduce the effects of any differential settling that might occur?
Chris,
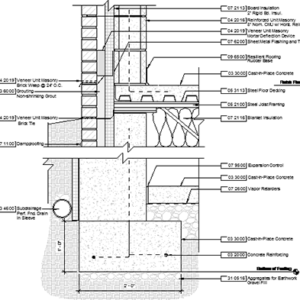
I'm not an engineer. But it is worth pointing out that many published details show the slab overlapping the footing with an intermediate layer of rigid foam. See details below.
.
Hi Martin,
the thing that is unique in my case is that in order to maintain a 4" slab thickness over as much area as possible, I would have to step the slab down to 3" over top of the footings as shown in the picture. I am worried that the step is a stress point where the concrete might be more likely to crack.
Can you raise the entire floor up 1", if not is tie-in/head room a concern?
Can you drop your entire footing down 1"? Is bedrock, or other existing condition a concern? Foundation wall would become 1" higher?
I'm struggling to find reason why the slab cannot simply be raised 1", and the top 2" layer of insulation extend over footings.
Chris,
There are best practices and there are just fine ways of building. It really depends on how much a few hairline cracks will bother you if they occur. With a well compacted substrate under the slab any problem that does occur will be entirely cosmetic.
Chris, there are several reasons why stepping down to 3" will leave your slab prone to cracking: stress points develop wherever there are notches or steps in structural members, the concrete aggregate takes up a higher percentage of space in the thickness of the slab, and the possibility of subsidence as noted above.
I think it's possible to do what you want, though, with some extra care: use a high-strength concrete mix (4000psi mix), use rebar to reinforce the weak area (#3's 16" o.c., spanning the 3" to 4" area), and, most importantly, keep the concrete damp as long as possible so you actually get the maximum strength of the concrete. Keep it damp for at least a week. This is the single biggest problem I see in residential concrete. Most cracks could be eliminated if builders would just give the concrete time to hydrate. Once the water is gone, the chemical reaction stops, and it takes 7 days just to reach 60-70% of full strength for standard concrete mixes.
I should add, the specs I suggest above are just suggestions, I'm not an engineer.
Mesh won't help you, use rebar. Mesh is to reduce the risk of hairline cracks, not to provide actual strength.
You should include a thermal break where the slab meets the wall.
Finally, could your footings be thinner? Most people oversize the footings for no good reason.
My preference would have been to raise the floor but I wanted to match existing footing/floor levels as much as possible. A 1 inch step in floor heights becomes a perfect tripping hazard. Similarly dropping the footings was too complicated due to soil conditions.
Malcolm and Michael's comments are well noted. If it is just hairline cracks that will result from doing things this way I can live with that since I will eventually cover the floor anyway and any cracks won't be seen.
Michael wrote " I am not an engineer".
I can see why you might want to edit your resume for brevity, but I'm pretty sure you are an engineer, an architect, a builder, a cabinet maker, and the author of many articles on a wide range of construction related topics. No point in being modest.
Thanks to all who replied, engineering degrees or not.
I'm an engineer myself, but since I usually make things out of microchips and transistors I must defer to the invaluable advice of veteran builders like yourselves.